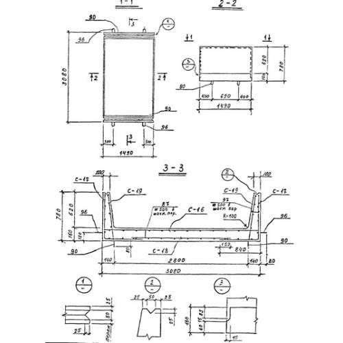
КН-7
Характеристики изделия:
| Параметр | Значение |
|---|---|
| длина | 1490 мм |
| ширина | 3080 мм |
| высота | 780 мм |
| масса | 2750 кг |
| нормативный документ | Серия 3.903 КЛ-14 |
Цена:
Рассчитать стоимостьКН-7 Каналы непроходные по Серии 3.903 КЛ-14.
| Параметр | Значение |
|---|---|
| длина | 1490 мм |
| ширина | 3080 мм |
| высота | 780 мм |
| масса | 2750 кг |
| нормативный документ | Серия 3.903 КЛ-14 |
КН-7 Каналы непроходные по Серии 3.903 КЛ-14.
